Магазин запчастей для бытовой техники - Arlos
Москва
close
Выберите ваш регион
АбаканАлександровАльметьевскАнгарскАрзамасАрмавирАртемАрхангельскАстраханьАчинскБалаковоБалашихаБеларусьБелгородБердскБерезникиБийскБлаговещенскБратскБрянскВеликий НовгородВидноеВладивостокВладикавказВладимирВолгоградВолгодонскВолжскийВологдаВолховВоркутаВоронежВоскресенскВыборгГатчинаГеленджикГрозныйДедовскДербентДзержинскДзержинскийДимитровградДмитровДолгопрудныйДомодедовоДонецкЕвпаторияЕгорьевскЕкатеринбургЕлецЕссентукиЖелезногорскЖелезнодорожныйЖуковскийЗеленоградЗлатоустИвановоИвантеевкаИжевскИркутскИстраЙошкар-ОлаКазаньКалининградКалугаКаменск-УральскийКамышинКаспийскКемеровоКерчьКировКисловодскКлинКовровКоломнаКомсомольск-на-АмуреКопейскКоролёвКостромаКотельникиКрасногорскКраснодарКраснознаменскКрасноярскКурганКурскКызылЛенинск-КузнецкийЛипецкЛобняЛыткариноЛюберцыМагнитогорскМайкопМалаховкаМахачкалаМиассМоскваМурманскМуромМытищиНабережные ЧелныНазраньНальчикНаро-ФоминскНахабиноНаходкаНевинномысскНефтекамскНефтеюганскНижневартовскНижнекамскНижний НовгородНижний ТагилНовокузнецкНовокуйбышевскНовомосковскНовороссийскНовосибирскНовоуральскНовочебоксарскНовочеркасскНовошахтинскНовый УренгойНогинскНорильскНоябрьскОбнинскОдинцовоОктябрьскийОмскОрелОренбургОрехово-ЗуевоОрскПавловский ПосадПензаПервоуральскПермьПетрозаводскПетропавловск-КамчатскийПодольскПрокопьевскПсковПушкиноПятигорскРаменскоеРеутовРостов-на-ДонуРубцовскРыбинскРязаньСакиСалаватСамараСанкт-ПетербургСаранскСаратовСевастопольСеверодвинскСеверскСергиев ПосадСерпуховСимферопольСмоленскСосновый БорСочиСтавропольСтарый ОсколСтерлитамакСтупиноСургутСызраньСыктывкарТаганрогТамбовТверьТихвинТольяттиТомилиноТомскТроицкТулаТюменьУлан-УдэУльяновскУссурийскУсть-ИлимскУфаУхтаФеодосияФрязиноХабаровскХанты-МансийскХасавюртХимкиЧебоксарыЧелябинскЧереповецЧеркесскЧеховЧитаШахтыЩелковоЭлектростальЭлистаЭнгельсЮжно-СахалинскЯкутскЯлтаЯрославль
  • - бесплатно по РФ
    Автоперезвон. Работает по принципу: Вы позвонили на номер, мы сбрасываем звонок и перезваниваем через 3 секунды.
  • - по Москве
  • 8 (925) 663-83-63

Call-центр

пн-вс: 10:00-19:00

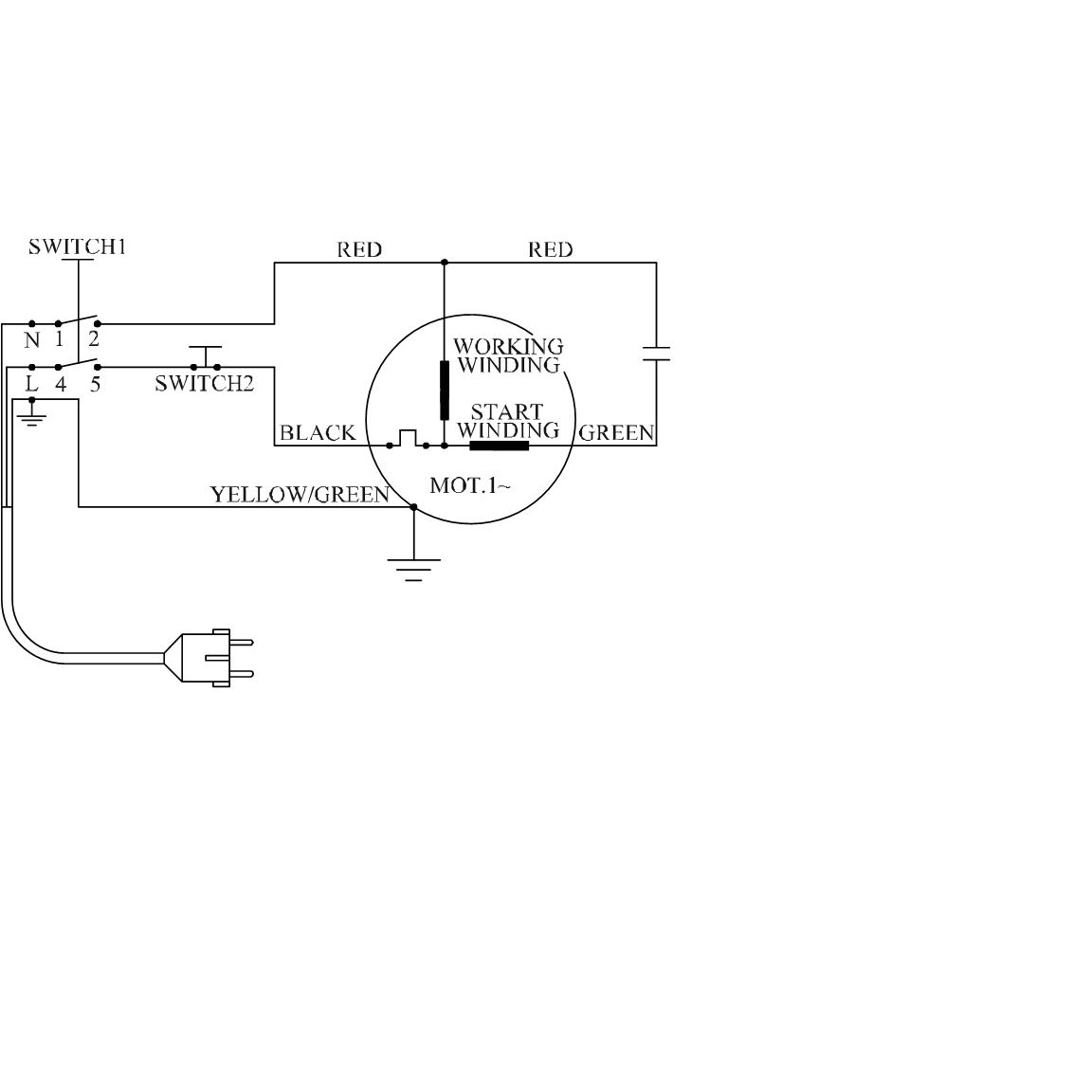
Мойка высокого давления АВД-165

Данная модель имеет несколько схем

NАртикулНазваниеСрок отгрузкиЦенаКупить
1.03 U009-629-RS0 Подшипник шариковый 629-2Z (26х9х8) U009-629-RS0 294 р.
1.06 N000-023-102 Корпус помпы N000-023-102 для моек АВД-160, АВД-П180, HPW-180B 568 р.
1.1 N000-023-087 Штуцер выходной 250 р.
1.10 N000-023-095 Кольцо уплотнительное D16x2.4mm
1.11 N000-023-096 Поршень
1.11C U582-300-011-C Поршень выходного клапана в сборе D16x36.5 491 р.
1.12 N000-023-097 Пружина поршня
1.13 N000-023-098 Седло поршня
1.14 N000-023-099 Кольцо уплотнительное D5.6x1.8mm
1.15 N000-013-938 Винт M8x20 N000-013-938 28 р.
1.15 N000-023-100 Кольцо уплотнительное D12x1.8mm
1.16 N000-023-101 Седло клапана
1.18 N000-022-365 Винт M6x25
1.18B N000-023-124 Кольцо уплотнительное D16x1.9мм N000-023-124 для моек АВД-160, HPW-180B 102 р.
1.19 N000-013-921 Шайба гровер D6
1.2 N000-023-088 Пружина D10.5xh12 35 р.
1.20 N000-022-367 Винт M6x35
1.21 N000-023-103 Кольцо уплотнительное D18x2.4мм 88 р.
1.22 N000-023-104 Штуцер входной L105 M26x1.75/M16x1.5 45 р.
1.23 N000-022-947 Фильтр сетчатый 25 р.
1.24 N000-023-106 Шток 25 р.
1.25 N000-023-107 Пружина
1.26 N000-023-108 Прокладка 35 р.
1.27 N000-023-109 Кольцо уплотнительное D22x1.9мм 25 р.
1.28 N000-023-110 Кольцо уплотнительное D22x1.9mm 15 р.
1.29 N000-023-111 Пробка 15 р.
1.29C U582-150-024-C Пробка в сборе М20 (19-24) 746 р.
1.3 N000-023-089 Кольцо уплотнительное D22x2.4mm 88 р.
1.30 N000-023-112 Корпус выключателя 259 р.
1.31 V000-003-325 Микровыключатель DW-20 14(14)А 250В 5E4 213 р.
1.31.1 V000-007-644 Выключатель давления в сборе 965 р.
1.32 N000-022-366 Винт M6x30
1.34 N000-023-113 Основание помпы 312 р.
1.35 N000-023-114 Кольцо уплотнительное D58x2.65мм 55 р.
1.36 N000-022-937 Кольцо уплотнительное D10xd7х1.5 92 р.
1.37 N000-023-115 Седло клапана 25 р.
1.38 N000-023-116 Золотник
1.38 N000-023-121 Кольцо уплотнительное D18xd12x4мм N000-023-121 для АВД-165, АВД-П165 102 р.
1.39 N000-023-117 Корпус клапана
1.4 N000-023-090 Блокиратор
1.40 N000-023-118 Пружины клапана
1.41 N000-023-119 Кольцо уплотнительное D12x1.9мм 55 р.
1.42 N000-023-120 Крышка клапана 52 р.
1.44 N000-023-122 Кольцо уплотнительное D24x1.9мм 15 р.
1.45 N000-023-123 Направляющая плунжера D26xd12 55 р.
1.47 N000-023-125 Проставка D20хh2 15 р.
1.48 N000-023-017 Сальник D20xd12x5 55 р.
1.49 N000-023-126 Пружина плунжера D23xh32 91 р.
1.5 N000-023-091 Кольцо уплотнительное D5x1.8mm 92 р.
1.50 N000-023-127 Плунжер D19х49 144 р.
1.51 N000-023-128 Шайба стопорная 25 р.
1.52 N000-023-062 Подшипник аксиальный 51107B (52х23(35)х13) XCF 959 р.
1.54 N000-023-130 Толкатель плунжеров 133 р.
1.55 U009-630-2RS Подшипник шариковый 6302-2RS (42x15x13) ZYTL 499 р.
1.55 U009-630-3RS Подшипник шариковый 6303-2RS (47х17х14) K&U 383 р.
1.56 N000-023-132 Сальник D30xd20x9 94 р.
1.57 N000-023-133 Корпус толкателя
1.57 N000-023-133-2 Корпус толкателя (V2) 1.056 р.
1.57C N000-023-133-2-C Корпус толкателя в сборе с валом и шестерней
1.58 N000-023-134 Вал
1.59 N000-023-135 Шестерня 282 р.
1.6 N000-023-092 Золотник
1.61 N000-023-136 Кольцо уплотнительное D68.6хd65хh1.8 55 р.
1.62 V000-001-697 Двигатель АД 1800W (V2) 5.318 р.
1.62 V000-001-670 Двигатель в сборе АД 1800W 6.784 р.
1.62.1 N000-027-833 Ротор КД
1.62.2 N000-027-834 Статор КД
1.62.3 N000-027-835 Щетка графитовая (пара) 7х13х25
1.63 N000-027-690 Золотник в сборе 107 р.
1.64 N000-027-689 Поршень выходного клапана в сборе 249 р.
1.65 N000-027-688 Шток выключателя в сборе (24-29) 164 р.
1.66 N000-027-687 Клапан помпы в сборе верхний D12х15 и нижний D10х12 114 р.
1.67 N000-027-836 Кольцо уплотнительное D14хd12x1.9 92 р.
1.68 N000-027-837 Седло клапана
1.69 N000-027-838 Крышка клапана
1.7 N000-023-093 Пружина клапана
1.8 N000-023-094 Корпус клапана
1.8C U582-300-006-C Штуцер выходной в сборе с золотником 807 р.
1.9 N000-022-931 Кольцо уплотнительное D4.5x1.8 15 р.
2.1 N000-023-138 Накладка
2.10 N000-023-147 Крышка двигателя
2.11 N000-023-148 Патрубок входной 351 р.
2.12 N000-023-149 Патрубок выходной 252 р.
2.13 N000-023-150 Колпак
2.14 N000-023-151 Саморез
2.15 N000-023-152 Шайба
2.16 N000-023-153 Колесо
2.17 N000-023-154 Держатель акссесуаров
2.18 N000-023-155 Корпус нижняя часть
2.19 N000-022-980 Воротник шнура
2.2 N000-023-139 Корпус верхняя часть
2.3 N000-023-140 Емкость для моющего средства
2.30 U582-300-113 Клапан пистолета M13x1.0 U582-300-113 для моек высокого давления АВД-100, АВД-П225 566 р.
2.4 N000-023-141 Крышка емкости 46 р.
2.5 N000-023-142 Рукоятка
2.6 N000-023-143 Крючок шланга
2.7 N000-023-144 Кожух двигателя
2.8 N000-023-145 Планка установочная
2.9 N000-023-146 Коробка распределительная
3.2 N000-023-027 Патрубок с распылителем (жиклер 0.94мм) 1.041 р.
3.3 N000-023-189 Шланг высокого давления Zubr 5м M22x1.5 M14x1.5 1.594 р.
3.4 N000-023-191 Игла чистящая 55 р.
3.5 N000-023-294 Пистолет 70410-375 основная часть 1.682 р.
Найдено товаров: 103
1
▲ Наверх
0
8 (925) 663-83-63

Call-центр

пн-вс: 10:00-19:00

НАЙТИ ПО МОДЕЛИ
Введите номер заказа
Введите номер своего заказа, что бы узнать его текущий статус.
Что бы получить доступ к расширенным функциям, пройдите не сложную регистрацию. Зарегистрироваться